
Phoenix Contact Przekaźnik bezpieczeństwa do zatrzymania awaryjnego i drzwi bezpieczeństwa 24V AC/DC 2xLED PSR-SCP- 24UC/ESA2/4X1/1X2/B (2963802)
ocena produktu 0/5 gwiazdki
Oceń jako pierwszy
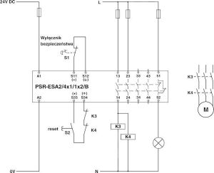
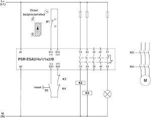
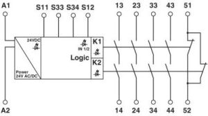
Przekaźnik bezpieczeństwa do zatrzymania awaryjnego i drzwi bezpieczeństwa do SIL 1, SIL CL 1, kat. 1, PL c, w zależności od aplikacji do SIL 3, SIL CL 3, kat. 4, PL e, praca jednokanałowa, 4 tory prądowe zezwolenia, US = 24 V AC/DC, wtykowe złączki z zaciskami śrubowymi
Zalety
Przepraszamy, czat na żywo w tej chwili jest już nieczynny. Jeśli masz jakieś pytanie lub problem, napisz do nas wiadomość lub odwiedź nasze centrum pomocy.
Czat na żywo jest do Twojej dyspozycji codziennie w godzinach:
poniedziałek-piątek: 9:00-17:00